摩托车配件 电动车配件 摩托车维修技巧 电动车维修技巧 维修工/修理工之家
会员中心
TAG标签
网站地图
RSS订阅
修理工之家
摩托车配件
电动车配件
摩托车维修技术
电动车维修技术
维修工具
图文欣赏
二手车交易
各地维修站
搜索
智能模糊搜索
仅搜索标题
搜索
热门标签
下降
油耗大
难起动
减振
信号
照明
二战,军用摩托车,
摩托车整车参数
摩托车维修资料
摩托车维修技术
摩托车维修实例
摩托车配件规格表
实用经验与窍门
摩托车电路图解
返回首页
当前位置:
修理工之家
>
摩托车维修技术
>
摩托车电路图解
>
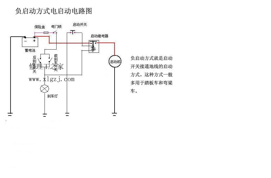
负启动方式电启动电路图
时间:
2010-01-09 19:31
来源:
未知
作者:
admin1
点击:
次
维修工具http://www.xlgzj.com
(责任编辑:admin1)
顶一下
(3)
100%
踩一下
(0)
0%
------分隔线----------------------------
上一篇:
带触发式交流点火电路图
下一篇:
信号系统电路图
收藏
挑错
推荐
打印
发表评论
请自觉遵守互联网相关的政策法规,严禁发布色情、暴力、反动的言论。
评价:
中立
好评
差评
表情:
验证码:
匿名?
发表评论
最新评论
进入详细评论页>>
推荐内容
捷达100信号系统电路图
...
铃木GS125ES型点火器及点火电路图
...
建设125正启动防盗器的改装方法
...
正启动方式电启动电路图
...
五羊CHA125电启动电路图
...
金城铃木AJ50电启动电路图
...
光阳名流100电启动电路图
...
光阳豪迈125点火系统电路图
...
AG100照明系统电路图
...
AG100信号系统电路图
...
AG100电启动系统电路图
...
带边撑开关启动电路图(手离合)
手动式离合器摩托车 综合开关打开时,若按下启动开关,蓄电池的电压就作用在启动继电...
热点内容
铃木GS125ES型点火器及点火电路
正启动方式电启动电路图
光阳豪迈125点火系统电路图
捷达100信号系统电路图
燃油表电路图
建设125正启动防盗器的改装方法
五羊CHA125电启动电路图
带触发式交流点火电路图
AG100照明系统电路图
金城铃木AJ50电启动电路图
发动机
内燃系统件
启动及变速系统配件
车架及外表金属件
箱体壳
外表塑料件/前后瓦盖
电器件
装饰附属件及保养品
控制器
电机
电器、开关
外表及塑料件
附属件
摩托车整车参数
摩托车维修资料
摩托车维修技术
摩托车维修实例
摩托车配件规格表
实用经验与窍门
摩托车电路图解
电动车维修资料
电动车维修技术
电动车维修案例
摩托车维修工具
摩托车欣赏
摩友园地
摩托车发动机
文章资讯